Jump to content

2002 Durango 5.9 160 Amp Alternator Wiring


Recommended Posts

The physical compatibility and arrangements for this has been well covered but I wanted mostly to cover the electrical part of the swap. And if you do it, you may have all lights pulsing at idle. I did, and here's how I fixed it, thanks to one of Nick's friends...

 

For stock alternator location, passenger side of engine block:

 

  1. There are plenty of 5.9L Durango alternator swap guides out there, mostly for 91 and up. Those don't require a bracketry change, as the alternator case mounting holes are the same, just a larger case. Those require some shaving and cutting to accommodate the larger case, and that's well covered on the internet.
  2. For 87-90 Renix Jeeps equipped with a CS-130 case alternator, the brackets are entirely incompatible. This will require swapping to the 91-98 alternator brackets and likely a belt change.

 

For top mount relocation, on non-A/C equipped jeeps:

 

  1. 87-90 will require swapping to a later 91-98 A/C compressor mounting bracket for most top mount conversions. No one I've seen makes anything to mount the later alternators on a Renix A/C bracket.
  2. 91-92 MJ & 91-98 XJ already have the later A/C bracket, ready to go. I got a USA-made top mount alternator adapter kit from SpeedShop505, but they're not making this as of Feb. 2026. Plenty of other copies out there. Belt change is required.

 

===========================================================

Larger Images of Electrical Diagrams here: ---> Durango Alt Wiring

 

Electrical:

 

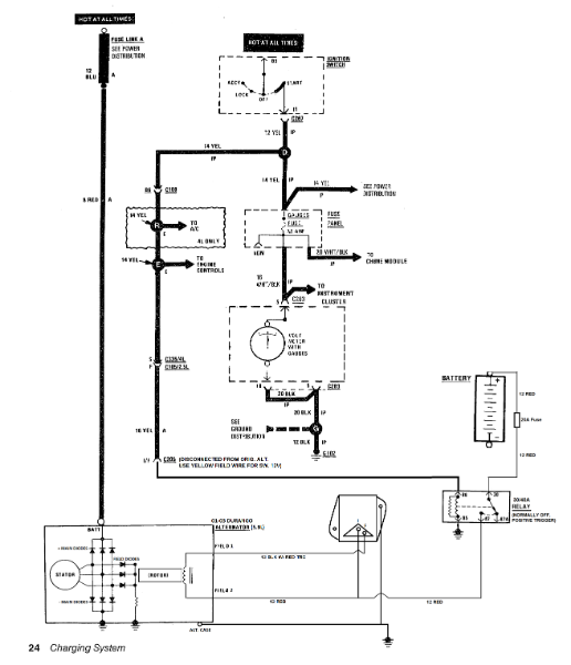
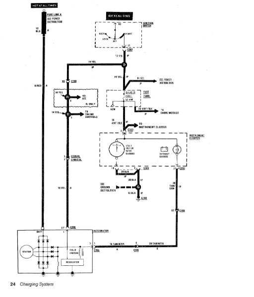
From this (p.24 1988 Electrical Manual):

 

Charging_01.jpg.70b2aac7e09105b2a12b7c42b48bb755.jpg

 

To this:

 

Alternator.png.2fa269c6aee579e769e519db040f19ac.png

 

Complete external voltage regulator harness example:

 

IMG_0758.JPG.50369400bdb7f27be93a54045e508196.JPG

 

Harness Explanation:

 

All lights pulsing at idle - common issue when doing this swap! The yellow field wire on the original alternator connector is usually the indicated switched 12V source. However, it comes all the way from the ignition switch, through Splice D, through bulkhead C100, through Splice R if you have A/C, through Splice E, through connector C335, and finally to C205 at the alternator. This is a run of about 10-11 feet! Plenty of noise and voltage drop opportunities. @NickInTimeFilms and a buddy of his did this swap in a YouTube video:

 

https://www.youtube.com/watch?v=YUcMPrCoRiI

 

This 89 XJ already has the 91-98 A/C compressor bracket due to a previous HO-era A/C swap, and they're ditching that in the video, but that's not the point. The wiring is (11:24 - 18:12). In the comments someone asked if the lights pulsed at idle, and @tylermus replied that he'd added a relay next to the battery to eliminate the issue. So that's why I did this, and it worked great.

 

There also needs to be a ground wire from the regulator body to body ground. I added a large ground on the passenger side to mirror the one on the driver's side fender well (G106), so I tied into that. The 20A fuse between the relay and battery is optional, I did without.

 

I unplugged C335 and tucked away the side for the alternator harness. Rather than cut anything, I headed to the local boneyard looking for 88-94 Chevy TBI V8 trucks. It's the brown wire connector you unplug when setting the distributor base timing on those trucks. On the firewall under the PDC cover if the truck still has it. I got the Field wire 1&2 connector from a random Jeep/ Chrysler vehicle a while back, don't recall exactly which (easy to find).

 

External Regulator kit is from Alternator Man / alternatorparts.com, kit ERCK. Setup and explanation video from the Alternator Man himself here:

https://www.youtube.com/watch?v=utXjxwPAcHk

 

=========================================================

 

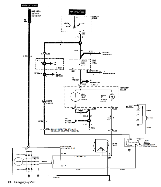
One more note: if you have a "Standard"/ dummy instrument cluster, you'll need to figure out how to wire the Lamp wire. I'll look into it and update this thread with how-to when I have time.

 

UPDATE: I'm 90+% certain this is correct for trucks with the "Standard"/ indicator light cluster.

 

Alternator2.png.c4bf19bd7b1c2c26d9f0086f70f8f527.png

Link to comment
Share on other sites

  • Gojira94 changed the title to 2002 Durango 5.9 160 Amp Alternator Wiring
  • 2 weeks later...
On 2/19/2026 at 9:14 PM, Salvagedcircuit said:

From what I remember reading is that renix jeeps need a 91-98 alternator bracket. However, doesn't the frame also need to be modified to fit in the stock location?

 

Both halves of the 91-98 XJ alternator bracket need to be clearanced, yes. The mounting hole spacing on the Denso style alternators is the same; 91-98 XJ, 93-98 ZJ and 01-03 Durango. There should be adequate room between alternator case and frame rail on the passenger side, as the mounting holes in that location are basically at 6 and 12.

Link to comment
Share on other sites

Create an account or sign in to comment

You need to be a member in order to leave a comment

Create an account

Sign up for a new account in our community. It's easy!

Register a new account

Sign in

Already have an account? Sign in here.

Sign In Now
 Share

×
×
  • Create New...