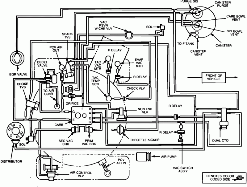
Green Mesa XJ Posted November 8, 2017 Share Posted November 8, 2017 holy crap there's still a supplier for that part! Far as where it goes this diagram of the lines should help, you can see there's is a lot of crap you don't need really. There is a way to make you own canister too. I'll post the link if I find it. I'm also going to try to attach the PDF of the Weber k490 instructions, I think you must be missing them from your kit. The instructions are available freely online from the manufacture so I hope it is not problem adding it. If it is I'll delete it immediately. . Page 3 described the location of the lines and purpose for the original carburetor. Page 4 has the step by step on which lines to use and how to attach them to the Weber 38, page 7 & 8 have images of Weber carburetors Weber WK490.pdf Link to comment Share on other sites More sharing options...
AMC86Kid Posted November 8, 2017 Author Share Posted November 8, 2017 so i should connect it to the "carb bowl vent" which should be the middle one (does it make a difference if i connect it to the top or bottom port ) thanks for the PDF my kit did not have that one Link to comment Share on other sites More sharing options...
Green Mesa XJ Posted November 8, 2017 Share Posted November 8, 2017 I'll look at mine tomorrow afternoon and see how it goes, I think it only fits one way if trying to do it OEM, but you ought to have a lot of options if you get creative. Link to comment Share on other sites More sharing options...
AMC86Kid Posted November 8, 2017 Author Share Posted November 8, 2017 in the diagram picture you posted the arrow that points to (PURGE SIG) is that the bottom port and (CANISTER PURGE) is the top skinner port also the throttle and tranny cables on the carb how do you have yours connected ? is yours a automatic tranny like mine? Link to comment Share on other sites More sharing options...
Green Mesa XJ Posted November 8, 2017 Share Posted November 8, 2017 No mine is a 5 speed. Is there a kick down cable for the 904? Sent from my iPhone using Tapatalk Pro Link to comment Share on other sites More sharing options...
AMC86Kid Posted November 9, 2017 Author Share Posted November 9, 2017 yes there are two cables one for gas and one for tranny Link to comment Share on other sites More sharing options...
Green Mesa XJ Posted November 9, 2017 Share Posted November 9, 2017 I can’t tell from the pictures but the should be three mounting points on the throttle, outer most is for the spring that attaches to the valve cover, top inner is throttle, below that is kickdown cable. Basically the only way all that will line up with a factory valve cover brackets. Sent from my iPhone using Tapatalk Pro Link to comment Share on other sites More sharing options...
Green Mesa XJ Posted November 9, 2017 Share Posted November 9, 2017 this guy did the Weber upgrade on a 86 MJ with automatic, in some of the pictures you can barely see how his throttle set up is. www.thomashardman.com/tech/comanche/comanche-weber/ Link to comment Share on other sites More sharing options...
AMC86Kid Posted November 9, 2017 Author Share Posted November 9, 2017 yes but unlike him i will get the original air filter to fit on there much neater rather then just banging the crap out of it with a hammer like he did Link to comment Share on other sites More sharing options...
Recommended Posts
Create an account or sign in to comment
You need to be a member in order to leave a comment
Create an account
Sign up for a new account in our community. It's easy!
Register a new accountSign in
Already have an account? Sign in here.
Sign In Now